Все гениальное просто
Печь Бренеран длительного горения газогенераторного типа для отопления жилых (дом, дача, коттедж) и производственных помещений (мастерская, гараж, теплица и т.д.) с объемом до 200м3.Печь отопительная Бренеран АОТ-11 тип 01 цельнометаллическая конструкция с вваренными в нее трубами обеспечивает естественную конвекцию, благодаря чему происходит быстрое нагревание воздуха и его плавное распределение по всему объему помещения.Каждая из труб, на две трети прикасаясь к топке, успевает нагреть проходящий через нее воздушный поток до 60 ‘- 150’C.Самый маленький «Бренеран » пропускает через себя 4,5 куб.м воздуха в минуту. В то же время температура самой печки остается достаточно низкой, она не раскаляется как «буржуйка».Время работы на одной закладке ― до 12 часов!!!
Печь с камерой дожигания газов
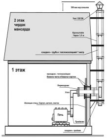
Печь отопительная Бренеран АОТ-11 тип 01 состоит из двух камер сгорания: нижней камеры — камеры газификации, верхней камеры — камеры дожигания газов. В передних трубах имеются инжекторы-дожигатели.ЕСЛИ У ВАС ПОЯВИЛОСЬ ДЫМЛЕНИЕ ЧЕРЕЗ ЭТИ ТРУБЫ, ВАШ ДЫМОХОД ЛИБО НЕ СООТВЕТСТВУЕТ ВЫСОТЕ, ЛИБО ЗАСОРЕН.Печь оборудована двумя регуляторами: на дверце (регулятор мощности) и на дымоходном патрубке сзади печи (регулятор — газификатор).Топливом для бренерана служат дрова, отходы деревообрабатывающей и бумажной промышленности. Использование коксующегося угля не рекомендуется, т.к. может привести к преждевременному выходу печки из строя.При соблюдении всех правил установки и эксплуатации гарантийный срок на печку составляет 2,5 года.Для решения задачи обогрева нескольких изолированных помещений применяются гибкие металлорукава, одеваемые на теплые концы труб и разводящиеся по требуемым помещениям.
Печь отопительная Бренеран АОТ-11 тип 01(схема установки)









Отзывы
Отзывов пока нет.