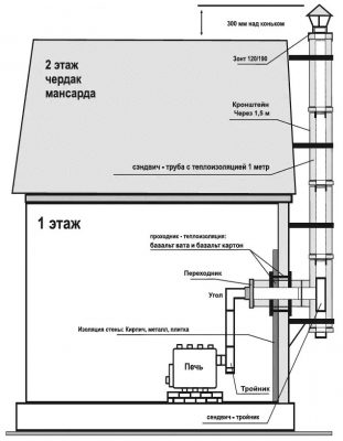
Печь Буран — комфорт и удобство эксплуатации
Отопительная печь для помещений объемом до 100м3. Применяется для отопления дачи, жилого дома, мастерской, гаража, теплицы или иных помещений. Отопительная печь Буран АОТ-06 тип 00 располагает высоким КПД, а также простотой в эксплуатации и обслуживании.Ручка дверцы изготовлена из древесины. Цельнометаллическая конструкция, с охватывающими корпус трубами, обеспечивает равномерный и динамичный прогрев помещения.Печь длительного горения«Буран» представляет собой стальную цельносварную конструкцию, состоящую из двух камер. В нижней камере топливо газифицируется, а в верхней происходит дожигание газов. Передние трубы оборудованы специальными инжекторами — дожигателями. Корпус отопительной печи покрыт жароустойчивой краской, которая подвергается полной полимеризации во время первого использования (процесс сопровождается характерным запахом).
Используемое топливо

Отопительная печь Буран АОТ-06 тип 00 оснащена двумя регуляторами: на передней дверце расположен регулятор мощности, а на дымоходном патрубке, находящемся с обратной стороны отопительной печи Буран, — регулятор-газификатор.Газогенераторные печи для дома способны работать на всех видах твердого топлива (за исключением угля), натуральная древесина, древесные и торфяные брикеты, картон и так далее. КПД печи длительного горения «Буран» — 70-80%.Длительный режим работы (до 12 часов на одной закладке) и экономичность сделает отопительную печь Буран АОТ-06 тип 00 незаменимым отопительным прибором в административном или жилом помещении.
Производитель: Лаотерм
Страна производитель: Россия






Отзывы
Отзывов пока нет.